
廢氣催化燃燒設備rco介紹
廢氣催化燃燒設備rco適合處理哪種廢氣您知道嗎?其實我們日常企業廢氣排放中有很多種VOCs有機廢氣,有機廢氣處理設備適用于三苯、酮、酯、醛、酚等各種工業排放的有機廢氣和異味惡臭氣體。
設備核心適用是:適用于大風量,低濃度有機廢氣,且……
13480417037
廢氣催化燃燒設備rco介紹
廢氣催化燃燒設備rco適合處理哪種廢氣您知道嗎?其實我們日常企業廢氣排放中有很多種VOCs有機廢氣,有機廢氣處理設備適用于三苯、酮、酯、醛、酚等各種工業排放的有機廢氣和異味惡臭氣體。
設備核心適用是:適用于大風量,低濃度有機廢氣,且溫度≤40℃,濕度≤90%。
設備特點是:凈化效率95%以上,加熱溫度280度,活性炭可重復利用,投資成本低,耗能低。
廢氣催化燃燒設備rco結構
廢氣催化燃燒設備rco含:熱交換器,催化燃燒凈化器(加熱箱+催化反應室),緩沖箱。
廢氣催化燃燒設備rco廢氣處理技術介紹
rco廢氣處理技術是指在催化劑的作用下,使有機廢氣中的碳氫化合物在溫度較低的條件下迅速氧化成水和二氧化碳,達到治理的目的。催化燃燒廢氣處理法處理工業有機廢氣是20世紀40年代末出現的技術。從1949年美國研制出世界上首套有機廢氣催化燃燒裝置到現在,這項技術已廣泛地應用于油漆、橡膠加工、塑料加工、樹脂加工、皮革加工、食品業和鑄造業等部門,也用于汽車廢氣凈化等方面。中國在1973年開始催化燃燒處理法用于治理漆包線烘干爐排出的有機廢氣,隨后又在絕緣材料、印刷工業等方面進行了研究,使催化燃燒設備得到了廣泛的應用。
廢氣催化燃燒設備rco技術特點:
1、在活性炭吸附器前采用過濾器過濾小顆粒物,凈化效率高,確保環保rco廢氣處理設備的使用壽命。
2、設備占地面積小、重量較輕,吸附床濾料采用堆砌式結構,裝填方便,更換容易。
3、整個系統設備實現了凈化、脫附過程自動化,與回收類有機廢氣凈化裝置相比,無須配備壓縮空氣等附加能源,運行過程不產生二次污染,設備投資及運行費用低。
4、用特殊成型的蜂窩狀活性炭作為吸附材料,由于其比重為條形活性炭纖維的8-10倍,再生前吸附有機溶劑可以達到活性炭總重量的25%,具有使用壽命長,吸附系統運行阻力低,凈化效率高等特點。
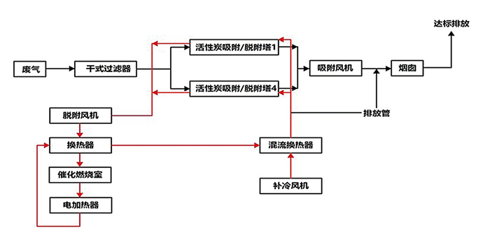
廢氣催化燃燒設備rco工藝流程:
工業產生的VOCs有機廢氣通過廢氣催化燃燒設備rco經過活性炭吸附、脫附、催化燃燒處理后生成水和二氧化碳,去除率高達97%,廢氣催化燃燒設備rco工藝流程為:預處理——吸附濃縮——解吸脫附——廢氣催化燃燒設備rco的工藝流程。
廢氣催化燃燒設備rco定制生產,找東莞環保設備廠家,東莞市翌駿環保多年東莞環保工程公司 ,承接廢氣催化燃燒設備rco、催化燃燒設備等廢氣設備廠家定制,同時提供東莞環評、環保驗收、排污許可證等環保證辦理服務,廢氣催化燃燒設備 rco設備歡迎來電翌駿環保咨詢了解。
公司
優勢
專注環保
質量過硬
售后服務
專業技術團隊,24小時快速響應機制
保修期內外,專業施工團隊現場更換耗材
上門協助填寫環保相關材料,審批手續快
聯系
翌駿